卡特彼勒SR4B 發電機故障診斷與排除

|
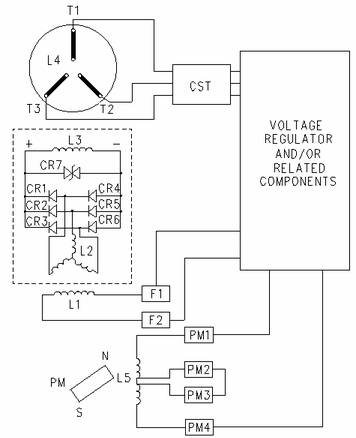
PMPE 發電機配線圖 (CR1 至 CR6) 整流器 (CR7) 變阻器 (L1) 勵磁機磁場(定子〕 (L2) 勵磁機電樞(轉子) (L3) 主磁場(轉子) (L4) 主電樞(定子) (L5) 副勵磁機電樞 (PM) 永久磁體 (RFA) 旋轉磁場總成 (CST) 客戶提供變壓器 (T1, T2, T3) 發電機端子及/或發電機引線 |
這部分提供了已知問題的可能原因。 每個故障都可能有多種原因。 建議進行具體檢查或測試,以便隔離受損部件。
發電機是發電機組的一個部件。 應連同整個系統測試發電機。 電壓調節器維修手冊提供的測試用于確定發電機組故障是否由發電機引起。
必須先識別和確定故障,才能更正故障。 識別故障后,請參考表 1。
應采用以下步驟識別故障:
進行目視檢查,以幫助識別故障。
如已根據電壓調節器維修手冊進行了以上測試,請根據測試結果識別故障。
執行發電機功能測試。 發電機功能測試有助于識別故障。
目測
目視檢查發電機組可發現故障的可能原因。 檢查所有導線上的絕緣層是否磨損或脫落。確保所有導線接線端連接緊密。 并確保所有導線接線端連接未經腐蝕。 電氣部件變色表明部件受到重壓。
大部分電氣故障由機械缺陷引起。 請仔細檢查整體安裝。 將機械缺陷與電氣缺陷區別開來。
Perkins 4016TAG2噴油器,沃爾沃TAD1241發電機ECU,CAT3512B的ECM模塊,CAT ECM模塊,柴油發電機沃爾沃1641配件,三菱S12R-PTAA配件