康明斯柴油發電機組PCC3100發電機組通信模塊A39
GCM(發電機組通信模塊)安裝在PCC箱體內側。使用該模塊將PCC接到智慧型控制網絡。憑借網絡,通過GCM可以完成對PCC的控制和監視。
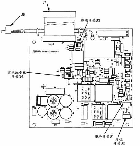
GCM含有一個連接回路,連接在網絡數據總線的末端。
GCM為PCC數據與網絡上其它模塊的數據提供一個界面。GCM通過發動機界面電路板與PCC進行通信,并監視各種PCC電路以確定控制系統的運行狀態。例如,GCM保存PCC的數據,比如電壓、電流、發動機轉速和機油溫度;然后,當其它的網絡分支需求數據時,將它通過網絡發送出去。
為完成GCM在網絡上的邏輯安裝和連接,請參考智慧型網絡安裝和操作手冊(900-0366)。在需要時,來自GCM的輸出可以“喚醒”PCC,或者在接收到命令時實現緊急停機。GCM也提供一些直接的對PCC進行現場控制和監視。它監視非自動運行模式以及高和低蓄電池電壓(當PCC處于睡眠狀態時)。
GCM由發電機組蓄電池提供電源。即使在PCC處于睡眠狀態時,GCM仍然帶電。

康明斯柴油發電機組PCC3100發電機組通信模塊A39實物圖