珀金斯1204和1206E-E66TA柴油發動機電子控制模塊ECM故障排除Perkins1204電子控制電路圖,

驅動設備的組件也應該被考慮. 如有可能, 應拆下需要焊接的組件. 但當在裝備了珀金斯ECM的發動機上焊接時,是不能拆下組件的,那么就應該按照接下來的步驟操作。這個過程能使電子組件的風險最小化。
5. 如果可能,將焊接設備的接地夾直接連接到將要焊接的發動機部件上。將卡箍盡可能靠近焊縫。近距離定位可降低焊接電流對發動機軸承、電氣部件和其他部件造成損壞的風險。
1. 停止發動機運作。斷開ECM的電源。
6. 保護線束不受焊接碎屑和/或焊接飛濺物的影響。
2. 確保發動機的燃油供應已關閉。
7. 使用標準焊接程序將材料焊接在一起。
3. 從蓄電池上斷開蓄電池負極電纜。如果安裝了蓄電池切斷開關,請打開開關。
系統概述
4. 從線束上斷開所有電子部件,包括以下部件:
發動機有一個電子控制系統。這個系統也監視著柴油微粒過濾器(DPF) 和氮氧化物還原系統(NRS)。
• 驅動設備的電子部件
• 發動機控制模塊ECM
控制系統由以下部件組成:
• 傳感器
• 電子控制閥
• 繼電器
• 電子控制模塊 (ECM)
• 軟件 (閃存文件)
• 線束
• 后處理ID模塊
注意
• 傳感器
不要使用電子元件 (ECM or ECM 傳感器) 或用于焊接機接地的電子元件焊接點。
• 執行器

|
電子控制電路圖 |
|
1206E-E66 發動機的電子控制線路圖 |

|
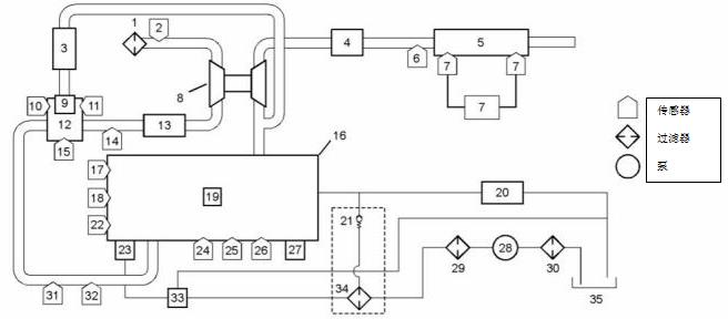
帶有單個渦輪增壓器的1204E和1206E發動機的結構圖 |